Acrel-2000型電力監控系統在援贊比亞恩多拉體育場的運用
摘要:援贊比亞恩多拉體育場是以魯班獎為目標建設的。體育場弱電系統由11個子系統組成。其中,作為體育場弱電子系統之一,電力監控系統的設計功能是平時單機運行,賽事舉辦期間和消防系統、智能照明系統聯動,保障場館在承辦比賽期間的用電穩定性和安全性。
項目概述

援贊比亞恩多拉體育場由中國北京市建筑設計院設計,安徽省外經建設集團有限公司施工,總投資2.4億美元,是一座能容納4萬人的國家級體育場。體育場位于恩多拉市市郊A3公路旁,總占地面積203300平方米,總建筑面積452080平方米,地上4層,建筑高度55.80米。體育場變配電系統60kV以上部分由贊方提供,低壓系統主要變電設備為4臺1600kW干式變壓器和一臺1600kW應急柴油發電機,分別位于2區15軸、2區28軸和4區44軸配電室的內,共27臺低壓配電柜,116個配電回路,低壓成套設備由安徽鑫龍電器股份有限公司安裝。
體育場于2009年6月動工,2011年9月接受第三方驗收并移交給贊比亞政府,中方派遣約30名技術人員長期駐扎恩多拉以便進行場館維護。
項目分析
援贊比亞恩多拉體育場是以魯班獎標準建設的。各弱電系統依照GB50606-2010《智能建筑工程施工規范》標準施工,依照GB50339-2003《智能建筑工程質量驗收規范》驗收。
體育場的主要用電負荷為照明和應急照明,約占到總負載的70%,其中以金鹵燈為主的場地照明占到照明負荷的60%。除照明外最大的負荷是電子大屏。援贊比亞恩多拉體育場電力監控系統為Acrel-2000型。本系統涉及回路共112個,配電柜上安裝的儀表為上海安科瑞ACR系列及PZ系列多功能電力儀表。
電力監控系統的設計功能為:在常態下單機工作,通過智能電力儀表將低壓配電柜配電系統的運行狀態直觀地反饋給電氣值班人員和中控室管理人員。而在體育館承載比賽期間,則作為體育場的11個弱電子系統之一,與其他弱電控制系統聯動,共同保障比賽活動的順利進行。
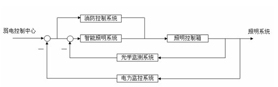
當作為弱電系統的一個子系統與其他系統協同工作時,本系統位于體育場弱電系統的反饋環節上,和智能照明系統以及消控系統組成一個整體,保障比賽期間體育場用電平衡和安全。比賽時所有照明回路由智能照明系統通過體育場各照明箱內的ABB智能模塊控制;消控系統負責體育場各區域電氣回路總開關的遙控;電力控制系統主要為其他兩個系統提供數據支撐,輔助智能照明系統維持照明回路三相平衡,必要時消控系統切斷部分次要回路以降低變壓器的壓力。
系統結構
根據設計意圖和實際情況,本電力監控系統為三層結構,現場設備層由安裝在低壓配電柜上的多功能儀表組成,經由9根RS485總線上傳數據。通訊管理層由安裝在15軸監控室和44軸B#配電室通訊機柜內的通訊服務器、光電轉換器和工業以太網交換機等設備組成,其功能是連接現場設備層和站控管理層。站控管理層設備(監控主機、UPS電源、顯示器等)均安裝在15軸監控室的通訊采集箱內。系統拓撲結構如下圖:
用于監測體育場各個220V/380V配電回路的運行情況及電力參數多功能儀表通過RS485總線,以一根總線不超過20塊儀表為標準,連接至該配電室的串口服務器端口上。B#配電室的信號通過光纖傳輸到15軸值班室。
根據實際需求,為提高整個弱電系統集成度,位于43軸中控室的消防和智能照明系統主機均可通過體育場弱電局域網遠程連接本系統以獲得配電系統的實時數據。
當場館在承載比賽活動時,場地照明的金鹵燈全開,隨著比賽的進行,管理人員需通過智能照明系統來實時調整場地內的亮度、照度及灰度等參數,并通過光學監測系統來觀察調整效果。與此同時,場地照明全開勢必會造成配電系統的高負荷運轉及三相不平衡,需要通過電力監控系統反饋配電系統運行負荷率和用電平衡參數,使得管理員可以對場地照明進行預先調整,防止配電系統的運行進入危險區,損壞配電設備和用電設備。賽事舉辦期間體育場幾個弱電子系統聯動工作方框圖如下:

系統功能
電力監控系統為整個體育場低壓配電系統運行狀態的監測提供了一套完整的解決方案,通過計算機界面反映給值班員和系統管理人員。系統軟件采用全英文界面,通過界面左側的樹形按鍵菜單進行畫面切換操作。其中報警功能只對中國留守人員開放,故該功能界面設定成中文。本系統的具體功能如下:
參數采集及上傳
低壓配電系統的進線回路電參量采集采用ACR330ELH電能質量分析儀,它能測量所有常規電力參數,如三相電壓、電流、有功功率、無功功率、功率因數、頻率、有功電度、無功電度,并可監測電壓、電流的2-31次諧波分量、電流電壓不平衡度等多種電網質量參數。本儀表帶有4路光電隔離開關量輸入接點這些接點可以配合智能斷路器實現回路的遙信開關量監測。該系列網絡電力儀表主要應用于變電站自動化、配電網自動化、小區電力監控、工業自動化、能源管理系統及智能建筑等領域。
配出回路采用PZ80L系列電力儀表,該儀表主要完成三相電流的測量以及開關信號的檢測。演出與商鋪回路設計使用ACR120EL系列儀表,在三相電流和開關信號檢測的基礎上,加上所有常規電力參數測量和電能計量的功能。[1]
軟件實時界面顯示
系統通過配電系統一次圖界面顯示的方式將低壓配電系統的運行情況呈現給用戶,4臺變壓器下的配電回路和應急發電機回路各自占用1個界面。用戶可以從界面上獲取進線的三相電壓、三相電流、有功功率、無功功率、功率因數、電網頻率;母聯回路的三相電流和有功、無功功率;饋出回路的三相電流。還可以查看所有低壓配電回路的通斷狀態。[2]設計要求遙測和遙信信號傳輸延遲小于1秒。
報表功能
根據設計意圖,在體育場的低壓配電系統中,商鋪和舞臺演出部分都需要做電能計量,要求電力監控系統能具有一定的電能管理功能。本系統提供給客戶一個能查詢電能報表并打印的界面,提供用戶查詢時間的自定義選擇然后生成電度計量報表,完成對進線回路、商鋪回路和演出回路的電度計量。
- 1
- 2
- 總2頁
http:www.toastsoft.com/news/2013-11/2013116213625.html
